产品介绍
德图的测量技术专家开发了专业的便携式烟气分析仪德图testo 350烟气分析仪,其有效的预设定功能可引导用户顺利进行专业烟气分析。与上一款烟气分析仪testo 340相比,testo 350还能测定其它参数如CO2-IR(红外), CxHy和H2S ,而且还能选配常用的气体制备装置。
德图testo 350烟气分析仪优点一览:
- 分析箱——工业标准,坚固可靠
- 手操器-小巧方便
- 便于维护保养的检修口
- 热隔离的传感器腔室
- 气体传感器易于更换
- 自动监控的冷凝槽
- 彩色图形化大屏幕显示及预设专用菜单
仪器选项
testo 350 需配置至少两个气体传感器才能正常工作。最多可升级至6个传感器:
- 选配 CO(H2 补偿)传感器,0-10000 ppm,分辨率1 ppm
- 选配 COlow(H2 补偿)传感器,0-500 ppm,分辨率0.1 ppm
- 选配 NO传感器,0-4000 ppm,分辨率1 ppm
- 选配 NOlow传感器,0-300 ppm,分辨率0.1 ppm
- 选配 NO2 传感器,0-500 ppm,分辨率0.1 ppm
- 选配 SO2 传感器,0-5000 ppm,分辨率1 ppm
- 选配 CO2 (NDIR)传感器,0-50 Vol%,分辨率0.01 Vol%,红外测量原理,含绝压测量,冷凝槽液位监测和CO2 吸收滤片。若测量时长>2小时,推荐使用帕尔帖气体预处理模块
- 选配 CxHy 传感器,甲烷100-40000 ppm,丙烷100-21000 ppm,丁烷100-18000 ppm,分辨率10 ppm。出厂设置为甲烷
- 选配 H2S传感器,0-300 ppm,分辨率0.1 ppm
- 选配 气体预处理模块,包含蠕动泵,可自动排空冷凝水
- 选配 新鲜空气阀,用于长时间测量,含所有传感器5倍量程扩展功能。若测量时长>2小时,推荐使用帕尔帖气体预处理模块
- 选配 单槽量程扩展,扩展倍数可选(0、2、5、10、20、40 倍)
- 选配 11V-40V直流输入
- 选配 特制气泵,用于长时间测量,带延长保修。对>2个小时的测量,建议另外选配帕尔帖气体预处理模块
- 选配 自动归零压力传感器,用于持续测量流速/差压
testo 350 烟气分析仪“透明”设计 一览无余!
便于维护保养的检修口
仪器背部宽大的检修口使得仪器保养和易损件的维护十分简单方便,例如泵和过滤器,在现场即可进行快速清理或更换。.
优点:
- 缩短了仪器的维护时间。
- 降低了用户维护仪器、更换及清理易损件的成本。
- 可立即触及相关易损件。
热隔离的传感器腔室
传感器腔室与仪器其他元件是热隔离的,有效减少由热影响造成的传感器漂移。
该设计可确保测量仪器获得最大的稳定性。
气体传感器易于更换
气体传感器是预标定的,无需测试气体即可在现场进行更换或量程扩展。
优点:
- 不再需要较长的维护时间。
- 当应用或标准有变更时,testo 350可灵活扩展气体测量参数。
- 当NO传感器层析过滤器耗尽时,仪器会发出报告提醒用户,此时只需更换层析过滤器即可,无需更换整个NO传感器。
自动监测的冷凝槽
当冷凝槽需要清空时,仪器会自动发出提示。几分钟后,气体采样泵就会自动停止,从而最大限度地保护分析箱和传感器,防止因冷凝水溢出而造成的损坏。
外部冷却系统
闭环冷却系统将仪器的电气部分及传感器与环境空气隔离开来。仪器内部通过热交换器得到冷却,避免了与外部环境空气中的烟尘及其他有害气体的接触。
优点:
- 有效防止内部电气损坏。
- 仪器在恶劣环境中也能安全使用。
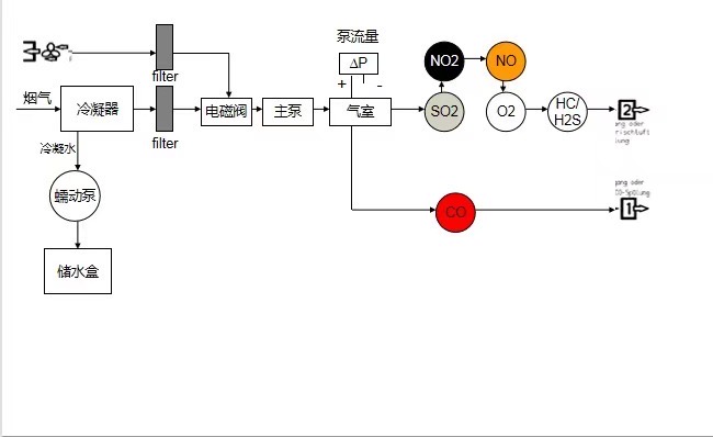
.气路图
.
技术参数
| testo 350 手操器技术参数 | |
|
存储温度
|
-20 ~ +50 °C
|
|
操作温度
|
-5 ~ +45 °C
|
|
重量
|
440 g
|
|
尺寸
|
88 x 38 x 220 mm
|
|
内存
|
2 MB (250,000 个测量值)
|
| 电池类型 |
锂电池 |
| 电池寿命 |
5 h (未使用无线连接)
|
| 防护等级 |
IP 40 |
| 温度测量 K型 (NiCr-Ni) 探头 | |
|
量程
|
-200 ~ +1370 °C
|
|
精度
|
±0.4 °C (-100 ~ +200 °C )
±1 °C (-200 ~ -100.1 °C )
±1 °C (+200.1 ~ +1370 °C )
|
|
分辨率
|
0.1 °C |
| 温度测量 S型探头 | |
|
量程
|
0 ~ +1760 °C |
|
精度
|
±1 °C
|
|
分辨率
|
0.1 °C |
| 温度测量 环境温度探头 | |
|
量程
|
-20 ~ +50 °C
|
|
精度
|
± 0.2 °C |
|
分辨率
|
0.1 °C
|
| 流速 | |
|
量程
|
0 ~ +40 m/s |
|
分辨率
|
0.1 m/s |
| 烟气露点计算 | |
|
量程
|
0 ~ +99.9 °Ctd
|
|
分辨率
|
0.1 °Ctd
|
| 电化学O2测量 | |
| 量程 |
0 ~ +25 Vol.% O2 |
| 精度 |
± 0.2% Vol. |
| 分辨率 |
0.01 Vol.% O2 |
| 电化学CO(H2补偿)测量 | |
| 量程 |
0 ~ +10000 ppm CO |
| 精度 |
± 5% 测量值(+200 ~ +10000 ppm CO)
± 10 ppm CO(0 ~ +199 ppm CO)
|
| 分辨率 |
1 ppm CO |
| 电化学COlow(H2补偿)测量 | |
| 量程 |
0 ~ +500 ppm CO |
| 精度 |
± 5% 测量值(+40 ~ +500 ppm CO)
± 2 ppm CO(0 ~ +39.9 ppm CO)
|
| 分辨率 |
0.1 ppm CO |
| 电化学NO测量 | |
| 量程 |
0 ~ +4000 ppm NO |
| 精度 |
± 5% 测量值(+100 ~ +4000 ppm NO)
± 5 ppm NO(0 ~ +99 ppm NO)
|
| 分辨率 |
1 ppm NO |
| 电化学NOlow测量 | |
| 量程 |
0 ~ +300 ppm NO |
| 精度 |
± 5% 测量值(+40 ~ +300 ppm NO)
± 2 ppm NO(0 ~ +39.9 ppm NO)
|
| 分辨率 |
0.1 ppm NO |
| 电化学NO2测量 | |
| 量程 |
0 ~ +500 ppm NO2 |
| 精度 |
± 5% 测量值(+100 ~ +500 ppm NO2)
± 5 ppm NO2(0 ~ +99.9 ppm NO2)
|
| 分辨率 |
0.1 ppm NO2 |
| 电化学SO2测量 | |
| 量程 |
0 ~ +5000 ppm SO2 |
| 精度 |
± 5% 测量值(+100 ~ +5000 ppm SO2)
± 5 ppm SO2(0 ~ +99 ppm SO2)
|
| 分辨率 |
1 ppm SO2 |
| 红外CO2测量 | |
| 量程 |
0 ~ +50 Vol.% CO2 |
| 精度 |
± 0.3 Vol.% CO2 (0 ~ 25 Vol.% CO2)
± 0.5 Vol.% CO2(>25 ~ 50 Vol.% CO2)
|
| 分辨率 |
0.01 Vol.% CO2(0 ~ 25 Vol.% CO2)
0.1 Vol.% CO2(> 25 Vol.% CO2)
|
| 电化学H2S测量 | |
| 量程 |
0 ~ +300 ppm H2S |
| 精度 |
± 0.5% 测量值(+40 ~ +300 ppm)
± 2 ppm(0 ~ +39.9 ppm)
|
| 分辨率 |
0.1 ppm
|
CxHy传感器技术参数 甲烷 | |
| 量程 |
100 ~ 40,000 ppm |
| 精度 |
< 400 ppm(100 ~ 4000 ppm)
< 10% 测量值 >(> 4000 ppm)
|
| 分辨率 |
10 ppm
|
CxHy传感器技术参数 丙烷 | |
| 量程 |
100 ~ 21,000 ppm |
| 精度 |
< 400 ppm(100 ~ 4000 ppm)
< 10% 测量值 >(> 4000 ppm)
|
| 分辨率 |
10 ppm
|
CxHy传感器技术参数 丁烷 | |
| 量程 |
100 ~ 18,000 ppm |
| 精度 |
< 400 ppm(100 ~ 4000 ppm)
< 10% 测量值 >(> 4000 ppm)
|
| 分辨率 |
10 ppm
|
探头
烟气探针
| 图片 | 说明 | 订货号 |
| |
模块式烟气探针, 335 mm长, 带固定锥和热电偶, 耐温500°C及2.2 m耐硫管
|
0600 9766 |
| |
模块式烟气探针, 335 mm长, 带固定锥和热电偶, 耐温1000°C及2.2 m耐硫管
|
0600 8764 |
| |
模块式烟气探针, 带前置过滤器, 335 mm长, 带固定锥和热电偶, 耐温1000°C及2.2 m耐硫管
|
0600 8766 |
| |
模块式烟气探针, 700 mm长, 带固定锥和热电偶, 耐温500°C及2.2 m耐硫管
|
0600 9767 |
| |
模块式烟气探针, 700 mm长, 带固定锥和热电偶, 耐温1000°C及2.2 m耐硫管
|
0600 8765 |
| |
模块式烟气探针, 带前置过滤器, 700 mm长, 带固定锥和热电偶, 耐温1000°C及2.2 m耐硫管
|
0600 8767 |
| |
助燃空气温度探头, 插入深度60 mm 量程0 ~ +100 °C
|
0600 9797 |
探针选件
| 图片 | 说明 | 订货号 |
| |
延长连接软管, 2.8 m, 用于延长探针与分析仪之间的软管
|
0554 1202 |
| |
探针套管, 带前置过滤器, 335 mm长, 带固定锥, Ø 8 mm, 耐温1000 °C
|
0554 8766 |
| |
探针套管, 带前置过滤器, 700 mm长, 带固定锥, Ø 8 mm, 耐温1000 °C
|
0554 8767 |
| |
备用不锈钢烧结前置过滤器 (2个/包)
|
0554 3372 |
| |
探针套管, 700 mm长, 带固定锥, Ø 8 mm, 耐温500 °C
|
0554 9767 |
| |
探针套管, 335 mm长, 带固定锥, Ø 8 mm, 耐温1000 °C
|
0554 8764 |
| |
探针套管, 700 mm长, 带固定锥, Ø 8 mm, 耐温1000 °C
|
0554 8765 |
工业烟气探针-标准系统
| 图片 | 说明 | 订货号 |
| |
加热采样管, 电源230 V / 50 Hz
|
0600 7820 |
| |
加热手柄, 电源115 ~ 230 V, 50/60 Hz
|
0600 7920 |
| |
简易手柄, 不加热
|
0600 7911 |
| |
不加热采样管, 耐温+600 °C
|
0600 7801 |
| |
不加热采样管, 耐温+1200 °C
|
0600 7803 |
| |
不加热采样管, 耐温+1800 °C, 刚玉
|
0600 7805 |
| |
加热采样管, 电源230 V / 50 Hz
|
0600 7820 |
| |
延长采样管, 耐温+600 °C
|
0600 7802 |
| |
延长采样管, 耐温+1200 °C
|
0600 7804 |
| |
前置过滤器, 陶瓷
(过滤器孔径20 µm, 过滤粉尘: 20 g/m³, 通过螺纹连接至采样管)
|
0554 0710 |
| |
热电偶, NiCr-Ni, -200 ~ +1200 °C, 1.2 m长
量程 -200 ~ +1200 °C
|
0430 0065 |
| |
热电偶, NiCr-Ni, -200 ~ +1200 °C, 2.2 m长
量程 -200 ~ +1200 °C
|
0430 0066 |
| |
热电偶, NiCr-Ni, -200 ~ +1200 °C, 3.2 m长
量程 -200 ~ +1200 °C
|
0430 0067 |
| |
特殊耐硫采样软管, 4m长
|
0554 3384 |
| |
安装法兰, 1.4571不锈钢
(可快速调节以适用于各种采样管/延长采样管)
|
0554 0760 |
| |
全新加热采样软管,长度3.5m,自带温度控制盒,用可在50~180 °C范围内制定任一加热温度,实现全程恒温控制。
|
510401 0399 |
| |
加热软管转接头,连接加热软管至testo 350主机
|
510440 3352 |
附件
| 图片 | 说明 | 订货号 |
| |
延长电缆,5m长,用于连接带插头电缆和仪器
(PUR 涂层)
|
0409 0063 |
工业发动机烟气探针
| 图片 | 说明 | 订货号 |
| |
工业发动机烟气探针,长335 mm,包含固定锥,隔热盘,带2.2 m耐硫管,耐温1000 °C
|
0600 7550 |
| |
工业发动机烟气探针,带前置过滤器,长335 mm,包含固定锥,隔热盘,带2.2 m耐硫管,耐温1000 °C
|
0600 7551 |
工业发动机烟气探针附件
| 图片 | 说明 | 订货号 |
| |
工业发动机探针热电偶,长400 mm,耐温1000 °C,带2.4 m连接电缆
|
0600 8894 |
| |
工业发动机探针热电偶,长400 mm,耐温1000 °C,带5.2 m连接电缆
|
0600 8895 |
| |
备用套件,带前置过滤器,工业发动机烟气探针专用
|
0554 7455 |
皮托管
| 图片 | 说明 | 订货号 |
| |
不锈钢皮托管,350 mm长,连接压力探头,可测量风速
(配合压力探头 0638 1347 / 0638 1447 / 0638 1547 或者 testo 521内置传感器)
|
0635 2145 |
| |
不锈钢皮托管,1000 mm长,连接压力探头,可测量风速
|
0635 2345 |
| |
硅胶软管,5 m长,最大承载700 hpa(mbar)
|
0554 0440 |
| |
直皮托管, 不锈钢, 350 mm长, 用于测量流速及温度, 包含3根软管(5 m长)以及绝热盘温度量程 -40 ~ +1000 °C
|
0635 2041 |
| |
直皮托管, 不锈钢, 750 mm长, 用于测量流速及温度, 包含3根软管(5 m长)以及绝热盘
温度量程 -40 ~ +1000 °C
|
0635 2042 |
非加热高湿低硫组件
| 图片 | 说明 | 订货号 |
| |
特制SO2 low采样组件,包含高湿低硫探针及SO2 low升级传感器(0-200 ppm)
|
0563 1251 |
湿法脱硫方案
湿法脱硫后SO2 的测量是近两年来烟气测量中的典型问题,其原因是湿法脱硫出口烟气达到饱和湿度,低温以及低SO2。现在,德图为您带来两套高湿低硫环境下的专业测量方案。
加 热 型 :全新testo 350加强型烟气分析仪,配备德图全加热采样系统;
非加热型 :全新testo 350加强型烟气分析仪,配备德图-非加热特制SO2 low采样组件
在2009年6月德图即对高湿低硫环境下SO2测量做出了解答:即testo烟气分析仪配备testo全加热采样系统,其中含热采样管、加热手柄以及全加热采样软管。
其中,全程加热烟气采样软管,长度3 m,自带温度控制盒,用可在50~180℃范围内指定任一加热温度,实现全程恒温控制,不受环境温度对其产生的热损失的影响,配合加热采样管使用,杜绝由于烟气在采样过程中产生冷凝而导致的SO2测量误差。体积小,重量轻,便携性高。
在历时1年的研发之后,德图于2010年8月隆重推出了非加热的测量方案,极大地简化了高湿低硫环境下SO2气体的测量。只需一个外观与普通采样探针极为相似的“全新-特制低SO2采样组件”,便可以随时随地对高湿低硫环境下的SO2进行快速、便捷而精确的测量。
该组件包含-特制SO2 low采样探针及SO2 low传感器。探针长700 mm,其标准探针长度及重量与普通探针基本一致,标配2.2m耐硫采样管,最高耐温+200℃。整个测量系统无需交流电供电,测量便捷,响应快,且能够保证测量精度。
优势一览:
- SO2 low传感器
专为脱硫后的低SO2精确测试设计
专为SO2 low采样探针设计
- 经济实惠
在价格方面,新系统省去了庞大的加热采样部分,且无需交流电,在节能的同时更经济实惠
- 轻巧便携
外观与普通采样探针极为相似,标准探针长700 mm,重量与普通探针基本一致
- 精度保证
与在线或参比级光学仪器比对,其读数误差可达到±2 ppm。
在耐硫管的长度为10米及测量时长22小时连续测量时,精度也不受影响
- 无需交流电
标配2.2 m耐硫采样管,最高耐温+200℃。整个测量系统无需交电流电供,测量便捷,响应快
对比测试 :
2011年6月中旬与上海某电厂的在线系统进行湿法脱硫后的低浓度SO2比对测试。德图使用了两套testo 350加强型烟气分析仪。testo 350 1# 接不加热的特制低硫探针,testo 350 2# 接全加热探针,在线系统使用的是岛津的NSA380在线烟气分析仪。
在连续15分钟的测量过程中,两台testo 350加强型的测量结果几乎是重合的,与在线系统的测量结果的误差也在2ppm以内(注:比对测试前未对在线系统做标定测试,但测量结果的变化趋势一致)。由此体现了testo 350加强型烟气分析仪在应对湿法脱硫后的低硫检测解决方案的多样性,既有符合环保标准推荐的全加热解决方案,同时也提供操作便捷、精确度高的不加热高湿低硫特制探针,便于现场操作且响应速度快于全加热系统。
总结:
- 比对结果两套系统SO2读数非常接近 (偏差仅±1 ppm)
- 整根不加热特制低硫探针测量效果与参比级仪器加热采样管线相同
- 10m长采样管在长达10小时的连续测量中,即使不带前置过滤器也始终保持稳定准确的测量结果(烟尘浓度1mg/m3)
testo350使用问题汇总
testo350烟气分析仪使用问题汇总
1.帕尔贴预处理单元必须要配吗?
如果有红外CO2传感器,帕尔贴是必配选项。
这是德国testo工厂的要求,否则不接受订单。同时我们也建议使用
testo 350的客户都配上帕尔贴预处理单元,因为350属于性能强大的仪器,不配帕尔贴会对仪器的使用效果有一定的影响。
2.NO和NOlow传感器,以及SO2和SO2low传感器可以同时安装在分析箱内吗?
答:testo 350选配时,这两者只能二选一。如果选配低量程传感器的话,遇到超限的情况可以开启五倍扩展功能;或者先选配标准传感器,同时购买NOlow和SO2low升级传感器作为备用,测量时可以直接将升级传感器插上继续测量低量程烟气。
3.350烟气分析仪如果只配置了40倍单量程扩展,可否实现探针不从烟囱抽出的情况下抽取新鲜空气清洗管路?
答:不可以,必须要配新鲜空气阀才可以在测量过程中随时切换新鲜空气来清洗管路。
4.手操器中可以使用普通电池吗?还是必须使用充电电池?
答:350加强型烟气分析仪手操器直接内置了充电电池,耗电量低,不能用普通电池。
5.是不是选了40倍量程扩展,就必须要同时选新鲜空气阀?
答:不是
6.选配了单槽量程扩展,为什么没有起作用?
答:单槽量程扩展在第6个插槽上,比如如果需要CO单槽量程扩展,就需要把CO传感器放在6号插槽。
阅读全文: testo350烟气分析仪使用问题汇总